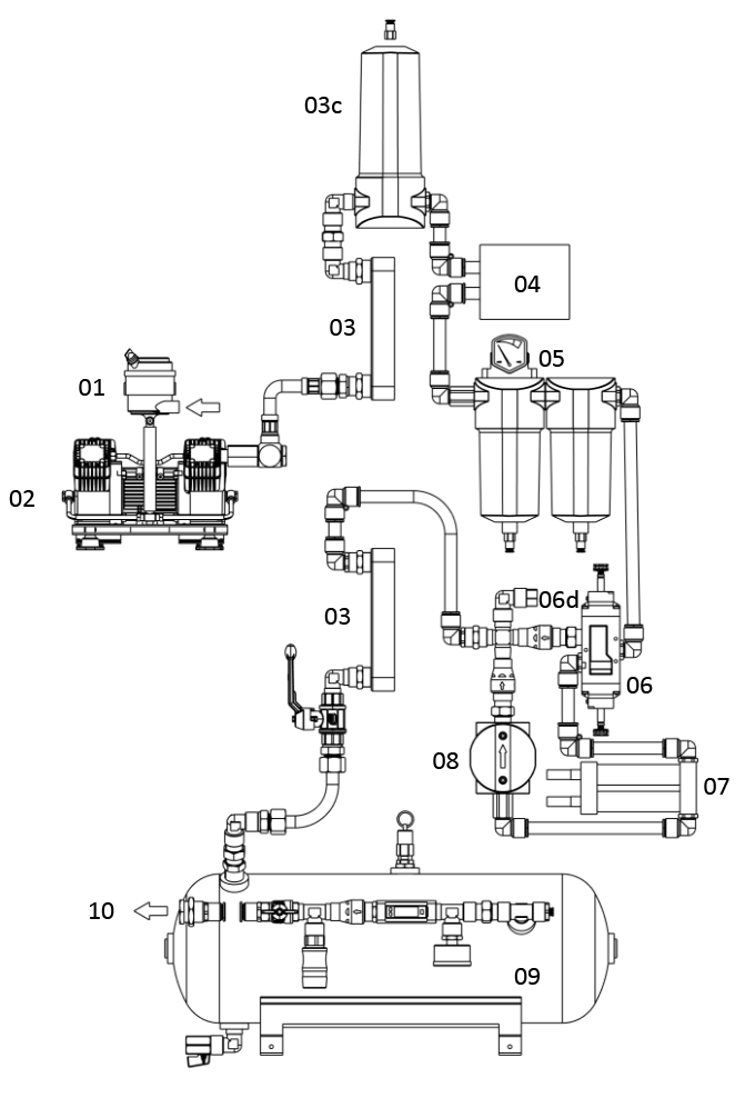
Schematische weergave 01 Luchtinlaatfilter02 Compressor03 Warmtewisselaar03c Cycloon04 Koeldroger05 Filters06 Ventiel07 Adsorbtiedroger08 Nafilter09 Tank10 Persluchtuitgang(11 Besturing)(12 Behuizing)(13 Verbindingen)